電池知識
鋰離子、磷酸鐵鋰、錳酸鋰、新能源
電池知識
鋰離子、磷酸鐵鋰、錳酸鋰、新能源
開關電源mos管選型
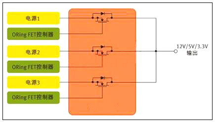
MOS管最常見的使用可能是電源中的開關元件,此外,它們對電源輸出也大有裨益。服務器和通信設備等使用一般都配置有多個并行電源,以支持N+1冗余與繼續工作(圖1)。各并行電源均勻分擔負載,確保系統即使在一個電源出現故障的情況下依然能夠持續工作。不過,這種架構還需要一種辦法把并行電源的輸出連接在一起,并保證某個電源的故障不會影響到其它的電源。在每個電源的輸出端,有一個功率MOS管可以讓眾電源分擔負載,同時各電源又彼此隔離。起這種作用的MOS管被稱為"ORing"FET,因為它們本質上是以"OR"邏輯來連接多個電源的輸出。
一、開關電源上的MOS管選擇辦法

圖1:用于針對N+1冗余拓撲的并行電源控制的MOS管
在ORingFET使用中,MOS管的作用是開關器件,但是由于服務器類使用中電源不間斷工作,這個開關實際上始終處于導通狀態。其開關功能只發揮在啟動和關斷,以及電源出現故障之時。
相比從事以開關為核心使用的設計人員,ORingFET使用設計人員顯然必需關注MOS管的不同特性。以服務器為例,在正常工作期間,MOS管只相當于一個導體。因此,ORingFET使用設計人員最關心的是最小傳導損耗。
二、低RDS(ON)可把BOM及PCB尺寸降至最小
一般而言,MOS管制造商采用RDS(ON)參數來定義導通阻抗;對ORingFET使用來說,RDS(ON)也是最緊要的器件特性。數據手冊定義RDS(ON)與柵極(或驅動)電壓VGS以及流經開關的電流有關,但對于充足的柵極驅動,RDS(ON)是一個相對靜態參數。
若設計人員試圖開發尺寸最小、成本最低的電源,低導通阻抗更是加倍的緊要。在電源設計中,每個電源經常需要多個ORingMOS管并行工作,需要多個器件來把電流傳送給負載。在許多情況下,設計人員非得并聯MOS管,以有效降低RDS(ON)。
需謹記,在DC電路中,并聯電阻性負載的等效阻抗小于每個負載單獨的阻抗值。比如,兩個并聯的2Ω電阻相當于一個1Ω的電阻。因此,一般來說,一個低RDS(ON)值的MOS管,具備大額定電流,就可以讓設計人員把電源中所用MOS管的數目減至最少。
除了RDS(ON)之外,在MOS管的選擇過程中還有幾個MOS管參數也對電源設計人員非常緊要。許多情況下,設計人員應當密切關注數據手冊上的安全工作區(SOA)曲線,該曲線同時描述了漏極電流和漏源電壓的關系。基本上,SOA定義了MOSFET能夠安全工作的電源電壓和電流。在ORingFET使用中,首要問題是:在"完全導通狀態"下FET的電流傳送能力。實際上無需SOA曲線也可以獲得漏極電流值。
若設計是實現熱插拔功能,SOA曲線也許更能發揮作用。在這種情況下,MOS管需要部分導通工作。SOA曲線定義了不同脈沖期間的電流和電壓限值。
留意剛剛提到的額定電流,這也是值得考慮的熱參數,因為始終導通的MOS管很容易發熱。另外,日漸升高的結溫也會導致RDS(ON)的增加。MOS管數據手冊規定了熱阻抗參數,其定義為MOS管封裝的半導體結散熱能力。RθJC的最簡單的定義是結到管殼的熱阻抗。細言之,在實際測量中其代表從器件結(對于一個垂直MOS管,即裸片的上表面附近)到封裝外表面的熱阻抗,在數據手冊中有描述。若采用PowerQFN封裝,管殼定義為這個大漏極片的中心。因此,RθJC定義了裸片與封裝系統的熱效應。RθJA定義了從裸片表面到周圍環境的熱阻抗,而且一般通過一個腳注來標明與PCB設計的關系,包括鍍銅的層數和厚度。
三、開關電源中的MOS管
今朝讓我們考慮開關電源使用,以及這種使用要怎么樣需要從一個不同的角度來審視數據手冊。從定義上而言,這種使用需要MOS管定期導通和關斷。同時,有數十種拓撲可用于開關電源,這里考慮一個簡單的例子。DC-DC電源中常用的基本降壓轉換器依靠兩個MOS管來執行開關功能(圖2),這些開關交替在電感里存儲能量,然后把能量釋放給負載。目前,設計人員經常選擇數百kHz乃至1MHz以上的頻率,因為頻率越高,磁性元件可以更小更輕。
四、開關電源上的MOS管選擇辦法

圖2:用于開關電源使用的MOS管對。(DC-DC控制器)
顯然,電源設計相當復雜,而且也沒有一個簡單的公式可用于MOS管的評估。但我們不妨考慮一些關鍵的參數,以及這些參數為什么至關緊要。傳統上,許多電源設計人員都采用一個綜合品質因數(柵極電荷QG×導通阻抗RDS(ON))來評估MOS管或對之進行等級劃分。
柵極電荷和導通阻抗之所以緊要,是因為二者都對電源的效率有筆直的影響。對效率有影響的損耗主要分為兩種形式--傳導損耗和開關損耗。
柵極電荷是萌生開關損耗的主要原由。柵極電荷單位為納庫侖(nc),是MOS管柵極充電放電所需的能量。柵極電荷和導通阻抗RDS(ON)在半導體設計和制造工藝中相互關聯,一般來說,器件的柵極電荷值較低,其導通阻抗參數就稍高。開關電源中第二緊要的MOS管參數包括輸出電容、閾值電壓、柵極阻抗和雪崩能量。
某些特殊的拓撲也會改變不同MOS管參數的相關品質,例如,可以把傳統的同步降壓轉換器與諧振轉換器做比較。諧振轉換器只在VDS(漏源電壓)或ID(漏極電流)過零時才進行MOS管開關,從而可把開關損耗降至最低。這些技術被成為軟開關或零電壓開關(ZVS)或零電流開關(ZCS)技術。由于開關損耗被最小化,RDS(ON)在這類拓撲中顯得更加緊要。
低輸出電容(COSS)值對這兩類轉換器都大有好處。諧振轉換器中的諧振電路主要由變壓器的漏電感與COSS決定。此外,在兩個MOS管關斷的死區時間內,諧振電路非得讓COSS完全放電。
低輸出電容也有利于傳統的降壓轉換器(有時又稱為硬開關轉換器),不過原由不同。因為每個硬開關周期存儲在輸出電容中的能量會丟失,反之在諧振轉換器中能量反復循環。因此,低輸出電容對于同步降壓調節器的低邊開關尤其緊要。
五、mos管初選基本步驟
1電壓應力
在電源電路使用中,往往首先考慮漏源電壓VDS的選擇。在此上的基本原則為MOSFET實際工作環境中的最大峰值漏源極間的電壓不大于器件規格書中標稱漏源擊穿電壓的90%。
即:
VDS_peak≤90%*V(BR)DSS
注:一般地,V(BR)DSS具有正溫度系數。故應取設備最低工作溫度條件下之V(BR)DSS值作為參考。
2漏極電流
其次考慮漏極電流的選擇。基本原則為MOSFET實際工作環境中的最大周期漏極電流不大于規格書中標稱最大漏源電流的90%;漏極脈沖電流峰值不大于規格書中標稱漏極脈沖電流峰值的90%。
即:
ID_max≤90%*ID
ID_pulse≤90%*IDP
注:一般地,ID_max及ID_pulse具有負溫度系數,故應取器件在最大結溫條件下之ID_max及ID_pulse值作為參考。器件此參數的選擇是極為不確定的—主要是受工作環境,散熱技術,器件其它參數(如導通電阻,熱阻等)等相互制約影響所致。最終的判定根據是結點溫度(即如下第六條之“耗散功率約束”)。依據經驗,在實際使用中規格書目中之ID會比實際最大工作電流大數倍,這是因為散耗功率及溫升之限制約束。在初選計算時期還須依據下面第六條的散耗功率約束不斷調整此參數。提議初選于3~5倍左右ID=(3~5)*ID_max。
3驅動要求
MOSFEF的驅動要求由其柵極總充電電量(Qg)參數決定。在滿足其它參數要求的情況下,盡量選擇Qg小者以便驅動電路的設計。驅動電壓選擇在保證遠離最大柵源電壓(VGSS)前提下使Ron盡量小的電壓值(一般使用器件規格書中的提議值)
4損耗及散熱
小的Ron值有利于減小導通期間損耗,小的Rth值可減小溫度差(同樣耗散功率條件下),故有利于散熱。
5損耗功率初算
MOSFET損耗計算主要蘊含如下8個部分:
即:
PD=Pon+Poff+Poff_on+Pon_off+Pds+Pgs+Pd_f+Pd_recover
具體計算公式應依據詳盡電路及工作條件而定。例如在同步整流的使用場合,還要考慮體內二極管正向導通期間的損耗和轉向截止時的反向恢復損耗。損耗計算可參考下文的“MOS管損耗的8個組成部分”部分。
6耗散功率約束
器件穩態損耗功率PD,max應以器件最大工作結溫度限制作為考量根據。如能夠預先了解器件工作環境溫度,則可以按如下辦法估算出最大的耗散功率:
即:
PD,max≤(Tj,max-Tamb)/Rθj-a
其中Rθj-a是器件結點到其工作環境之間的總熱阻包括Rθjuntion-case,Rθcase-sink,Rθsink-ambiance等。如其間還有絕緣材料還須將其熱阻考慮進去。
聲明: 本站所發布文章部分圖片和內容自于互聯網,如有侵權請聯系刪除